Page 2232 - Foton Workshop Manual - Aumark (BJ1099)
P. 2232
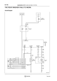
62-180 DIAGNOSIS-WIPER AND WASHING SYSTEM
THE REAR WASHER FAILS TO WORK
Circuit Diagram
Ignition switch
ON or START Battery
Engine
F2 compartment
60A fuse boxA40
A306
4 C206
2
C65
F32 F1 Interior fuse
10A 15A box C05
RL-
6
C55
Rear wiper power
BCM Body
Control Unit
C54
C55
C56
Rear C57
wiper Rear wiper Rear wiper C58
switch and washer stop switch Rear wiper
C58 C58 C58 C56
4 25 23 7
C306
RG- VY- GY- 10 5 D206
Br BY-
D6 10
2 1
GY- L2 01
2 1 L3 10
C202 M2 01
12
A302
2 1 4
GY-
Positive Return Working
2 pole
MIST
OFF Rear
washing
Front AUTO/INT M motorA45 M Rear wiper
wiper LO M06
switch HI Negative
1 pole
washer
INT 3
adjustment time B
Combination switch
washer
Rear (wiper) C21 M2 10
wiper OFF 4 L3 01
switch ON
washer
Connector terminal 98 7 5 4 3 2 1 4 L3 10
D061
B
A26 D51
fuwx62536
Page 2232

