Page 2528 - Foton Workshop Manual - Aumark (BJ1099)
P. 2528
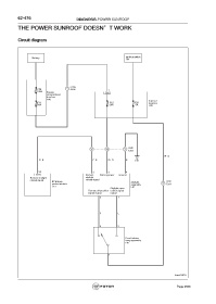
62-476 DIAGNOSIS-POWER SUNROOF
THE POWER SUNROOF DOESN’T WORK
Circuit diagram
Battery Ignition switch
ON
C206
F82 1 A306 1
125A Engine C65
compartment
fuse box
A40
Internal
F11 F12 F33 fuse box
60A 20A 5A C05
C601
4 10 2
F021
WG-
GB- PB- Gr R- B C01
25 2 3 4
C57 Remote Battery power Ground
Remote skylight skylight
closed signal closed signal
BCM body Skylight C601
control module assembly 3 F021
C57 F07
Skylight open
Remote off-position osition signal
signal output output
6 1
P L
6 5
Front interior
lamp assembly
F 01
4
fuwx62970
Page 2528

