Page 1792 - Foton Workshop Manual - Sauvana
P. 1792
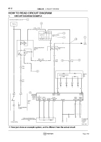
61-2 CIRCUIT - CIRCUIT REVIEW
HOW TO READ CIRCUIT DIAGRAM
1. CIRCUIT DIAGRAM EXAMPLE
Starting and ignition system 1
2
Battery
A204 C204
W/R 2 W/R
AM2 IG2 ST2
3
LOCK Ignition switch
C33
ON 4 7
START 10
FL/1 F24 Audio
60A 20 A B/W B/R system
Engine compartment F16 F17 Body fuse box
fuse box 7.5A 7.5A C30
3 1 A30
Starting relay
R5
5 2 B/O
B A204 C204 C302 C301 8
B/R 17 B/R 4 9 4
E202 E201
W/B
A302
3 G
C202
A1 6
B B Ignition
coil
E 20
C301
17
E201
B 1 4 2 3
G/W W/L
B 1 5 1 32 52
A11 E12 Generator Ignition Ignition Ignition
electronic signal control control
control 5V
Intake
Intake
module Standard pressure Sensor temperature Speed Speed
signal
power
signal
E 01 supply signal ground signal Ground (low level)(low level)
Starter
A11 21 42 4 27 73 12 28
E 12
M
Electromagnetic
switch
1 4 3 2 1 3 2
Intake manifold absolute
pressure / temperat ure sensor Crankshaft
position
E 10
sensor
Self grounding E21
E10
fuwx61001
* Here just show an example system, and is different from the actual circuit.
Page 1792

