Page 108 - 2107 N Rough Creek Builder Binder for Owner.pdf
P. 108
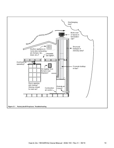
Overhanging
tree?
Bird's nest
or leaves in
termination
cap?
Structural
Another appliance in changes in
home also exhausting chimney area?
air (furnace, fan, Unsealed
dryer, etc.)? can lights?
Overhead fan
operating?
Creosote buildup
Air register from in flue?
furnace near
fireplace?
Doors opening
and closing?
Window closed Combustion Outside air
for start-up? closed?
air control
Figure 5.1 Factory-built Fireplaces: Troubleshooting
Heat & Glo • RH36/RH42 Owner Manual • 4044-193 • Rev H • 09/18

