Page 1866 - Foton Workshop Manual - Sauvana
P. 1866
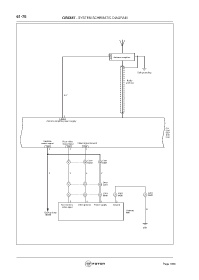
61-76 CIRCUIT - SYSTEM SCHEMATIC DIAGRAM
1
C77 Antenna amplifier
Self grounding
Radio
antenna
R-Y
5
C66
Antenna amplifier power supply
CD
C66
C67
DVD
C68
Reverse Rear video
switch signal signal input Video Signal Ground
C66 C68 C68
2 4 1
C302 C301
9 10 D202 30 D201
Y Y L Y
D061
5 6 10 L201
L031 L031 L201
5 6 11 4 4
M021 M021 D061
3 4 1 2
Rear camera Video ground Power supply Ground
video input
B
Camera
Backup lamp M01
( BCM)
D51
Page 1866

