Page 2186 - Foton Workshop Manual - Sauvana
P. 2186
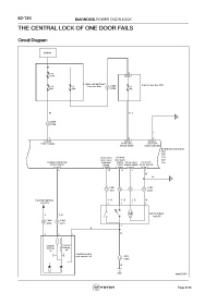
62-134 DIAGNOSIS-POWER DOOR LOCK
THE CENTRAL LOCK OF ONE DOOR FAILS
Circuit Diagram
Battery
F82 2
125A C65
Engine compartment Interior fuse box C05
F13 F2 fuse boxA40 C206 F1
60A 60A 4 A306 15A
W RL-
A
A306
3
C062
L
7 6 2
C55 C55 C55
Power supply Driver door Door lock
unlock switch motor unlocked
BCM body control unit
C54
C55
Driver door Left front C56
lock status door open C57
Central control lock feedback status Driver door Door lock C58
control signal signal input unlock switch motor locked
C57 C58 C58 C55 C55
6 30 15 3 1
Br
Br
B
C041 C024
3 15 8 9
J2 01 J2 02
Backlight lighting YR- YG- LB- Br
sysytem 5 3 7 6
M Left front door
L Y B-
lockJ07
C024 C041
14 6
J2 02 J 210
4
B
B
3 2 1
Central Central
locking locking
on off
Central control
lock switch J10 1 J202
C024
B
C02 fuwx62450
Page 2186

