Page 2202 - Workshop Manual - Tunland (2017)
P. 2202

71-2                          WIRING - INTRODUCTION TO CIRCUITS

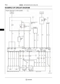
           EXAMPLE OF CIRCUIT DIAGRAM


























      71
   2197   2198   2199   2200   2201   2202   2203   2204   2205   2206   2207