Page 193 - Modul Pembelajaran Teknologi Sepeda Motor
P. 193

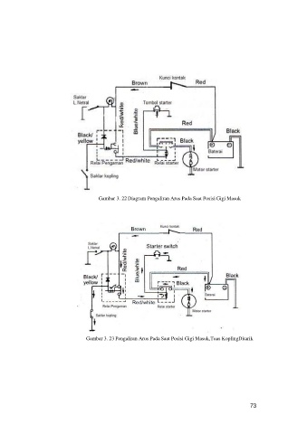
Gambar 3. 22 Diagram Pengaliran Arus Pada Saat Posisi Gigi Masuk






























                                  Gambar 3. 23 Pengaliran Arus Pada Saat Posisi Gigi Masuk,Tuas Kopling Ditarik















                                                                                                  73
   188   189   190   191   192   193   194   195   196   197   198