Page 2250 - Workshop Manual - Tunland (2017)
P. 2250

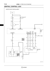
71-50                         WIRING - SYSTEM CIRCUIT DIAGRAM

           CENTRAL CONTROL LOCK


























      71
   2245   2246   2247   2248   2249   2250   2251   2252   2253   2254   2255