Page 2248 - Workshop Manual - Tunland (2017)
P. 2248

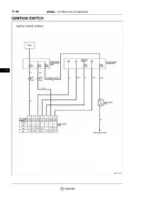
71-48                         WIRING - SYSTEM CIRCUIT DIAGRAM

           IGNITION SWITCH


























      71
   2243   2244   2245   2246   2247   2248   2249   2250   2251   2252   2253