Page 969 - 2006 HARLEY FLSTCI SERVICE MANUAL
P. 969
TOP VIEW
TOP VIEW
W - White
Y - Yellow
GY - Gray
O - Orange
Wire color-XX/XX-Stripe color
15A
15A
15A
O
M
(B side)
U
M
O
R
P
S
V - Violet
R - Red
TN - Tan
U
Q P
T S
LIGHTS
R
HEADLAMP ACCESSORIES
EMPTY
SOCKET CONNECTOR
15A
BN - Brown
PK - Pink
15A
BE - Blue
G
I
K
H
G
K
L
J
H
I
GN - Green
BK - Black
EMPTY
LT.GN - Light Green
IGNITION
BATTERY
EMPTY
(A side)
E
C
15A
15A
PIN CONNECTOR
E
F
A
D
A
B
B
C
START RELAY
EMPTY
INSTRUMENTS
P&A ACC
SPARE
Wire Color Code Key
COMPONENTS LOCATED UNDER SEAT
12
LGN/V
WIRE IN SWITCH POSITION INDICATED
11
DOT INDICATES CONTINUITY WITH RED
10
IGNITION
9
ACC.
8
OFF
7
POSITION RED/BLACK
RED/GRAY
RED
SWITCH
6
[ GND1 ]
BK
5
IGNITION SWITCH LEGEND
4
1
3
2
3
2
BN/GY
1
W/BK
BK
[10B]
R
BN/GY
I BATTERY
[33B]
[33A]
J
15A
R/BK
I
R
B
A
[33 ]
(REAR VIEW)
SWITCH
IGNITION
GY
R/BK
15A
H
30 AMP
G
IGN
BREAKER
[5 ]
[64B]
CIRCUIT
STUD
R
COPPER
70044-96
W/BK
GY
BK/R
[22A]
2
5
3
4
GN
1
6
BK/R
R/BK
BK
GN
TN/GN
[62B]
5
6
3
2
1
4
U
T
[22B]
E
S
K
85
86
30
87
87A
GY
BK/R
W/BK
[30B]
[62A]
BAND
RED
STARTER
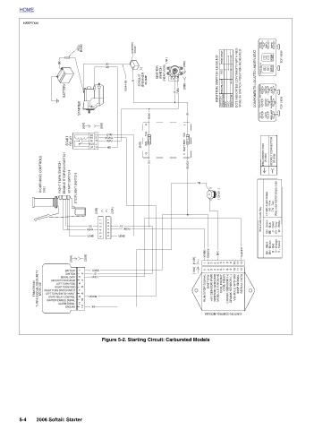
BATTERY BN/GY 9 8 7 6 5 4 3 2 1 11 1 12 10 GY [10A] 2 IGNITION LGN/V 3 SERIAL DATA 4 SECURITY INDICATOR 5 LEFT TURN FEED 6 RIGHT TURN FEED BATTERY COIL REAR 7 RIGHT TURN SWITCH INPUT MAP SIGNAL COIL FRONT SERIAL DATA 8 LEFT TURN SWITCH INPUT TN/GN 9 START RELAY CONTROL VEHICLE SPD SIG IGNITION ENABLE SIGNAL MODULE GROUND SENSOR GROUND +5V SENSOR PWR RUN/STOP SIGNAL 10 CRANK SENSOR (-) CRANK SENSOR (+) ALARM SIGNAL 11 BK GROUND 12 IGNITION CONTROL MODULE Figure 5-2. Starting Circuit: Carbureted Models 2006 Softail:
STOPLIGHT SWITCH
RELAY
[30A]
START SWITCH
START
ENGINE STOP/RUN SWITCH
BATTERY
RIGHT TURN SWITCH
BK
HOME sd0047xxx [162] RIGHT HAND CONTROLS MODULE TSM/TSSM TURN SIGNAL/SECURITY 5-4

