Page 21 - 2019종합카다로그_Accessories
P. 21

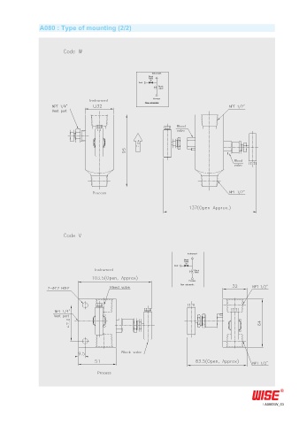
A080 : Type of mounting (2/2)

















































































                                                                                              A080SW_03
   16   17   18   19   20   21   22   23   24   25   26