Page 24 - 2019종합카다로그_Accessories
P. 24

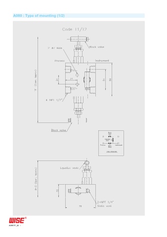
A080 : Type of mounting (1/2)

















































































       A080TF_02
   19   20   21   22   23   24   25   26   27   28   29