Page 2275 - Workshop Manual - Tunland (2017)
P. 2275

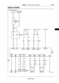
WIRING - SYSTEM CIRCUIT DIAGRAM                             71-75

                 AUDIO SYSTEM


























                                                                                                                     71
   2270   2271   2272   2273   2274   2275   2276   2277   2278   2279   2280