Page 2298 - Workshop Manual - Tunland (2017)
P. 2298

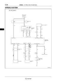
71-98                         WIRING - SYSTEM CIRCUIT DIAGRAM

           AIRBAG SYSTEM


























      71
   2293   2294   2295   2296   2297   2298   2299   2300   2301   2302   2303