Page 2312 - Workshop Manual - Tunland (2017)
P. 2312

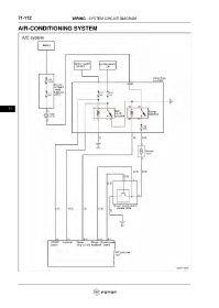
71-112                        WIRING - SYSTEM CIRCUIT DIAGRAM

           AIR-CONDITIONING SYSTEM


























      71
   2307   2308   2309   2310   2311   2312   2313   2314   2315   2316   2317