Page 2329 - Workshop Manual - Tunland (2017)
P. 2329

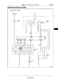
WIRING - SYSTEM CIRCUIT DIAGRAM                           71-129

                 WIPER WASHER SYSTEM


























                                                                                                                     71
   2324   2325   2326   2327   2328   2329   2330   2331   2332   2333   2334