Page 2334 - Workshop Manual - Tunland (2017)
P. 2334

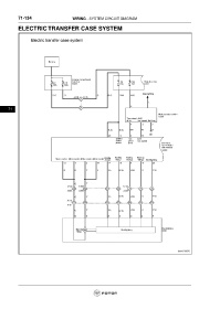
71-134                        WIRING - SYSTEM CIRCUIT DIAGRAM

           ELECTRIC TRANSFER CASE SYSTEM


























      71
   2329   2330   2331   2332   2333   2334   2335   2336   2337   2338   2339