Page 1274 - Workshop Manual - Aumark (BJ1051)
P. 1274
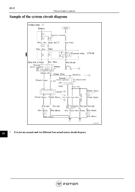
61-2
Circuit-Guide to circuit
Sample of the system circuit diagram
Turning lamp
Battery
Fuse box of chassis
White - Blue White - Red Blue- White
White - Blue White
Fuse box of body
IG power relay
Fuse box of body Red - White Whit -Blacke
Terminal
Switch(position) Warning
OFF
ON
Green -White
Green -White Headlamp
Terminal
Green -Orange Red - White Switch(position) Combined switch
Left
Right Green -Yellow
Green -Blacke
Controller
Green -Blacke Green -Blacke Green -Yellow Green -Yellow Green -Yellow Green -Blacke
Turn light Turn light Instrument Turn light Turn light
Whit -Blacke Whit -Blacke Whit -Blacke Whit -Blacke Whit -Blacke
Whit -Blacke Whit -Blacke
61 * It is just an example and it is different from actual system circuit diagram.
Page 1274

