Page 1299 - Workshop Manual - Aumark (BJ1051)
P. 1299
61-27
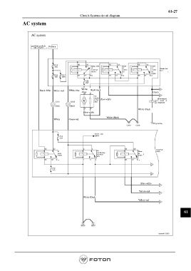
Circuit-System circuit diagram
AC system
AC system
Ignition switch Battery
Main relay Relay Relay
of of of Chassis fuse
condenser conden conden box 1
ser
blower ser
regulat
Black-Whit White -red White-blue White Red-black
-blue Green
The
conden Electromagnet
ser fan Blue-white ic clutch of
C003 compressor
White-Black
Blue-white
White-Black
White Green-red
Self grounding
Reboot your
system
Body fuse
Air B050
IG Warm
power conditioning air
supply cut relays relays
R35
Blue-white
Yellow-red
White-Black
Yellow-red
61
Page 1299

