Page 1300 - Workshop Manual - Aumark (BJ1051)
P. 1300
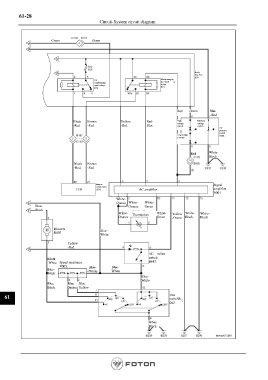
61-28
Circuit-System circuit diagram
Green Green
Body
fuse box
B50
Air Electromagne
conditioning tic clutch
main relays Relay
R36 R15
Red Green Blue
- Red
Black Brown Yellow Red- High Medium
voltage
voltage
-Red -Red -Red Blue switch switch
Air
pressure
switch
Low-voltag C002
e switch
Red White-
Black
Black Brown
-Red -Red
Engine Signal
control unit
C033 AC amplifier amplifier
B001
White-
Orange White- White-
Blue- Orange Green
Black
White- Thermistors White- Yellow White- White-
Orange Green -Orang Black Black
Blowers Blue-
B007 White
Yellow
-Red
AC milan
Black switch
-White Speed resistance B043
B005 Blue- Blue-
Blue- White White
Black
Blue-
White
Blue- Blue- Blue-
Black Orange Yellow
61 Fan
switchB
042
White-
Black
Page 1300

