Page 2241 - Workshop Manual - Tunland (2017)
P. 2241

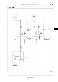
WIRING - SYSTEM CIRCUIT DIAGRAM                             71-41

                 STARTER


























                                                                                                                     71
   2236   2237   2238   2239   2240   2241   2242   2243   2244   2245   2246