Page 2289 - Workshop Manual - Tunland (2017)
P. 2289

WIRING - SYSTEM CIRCUIT DIAGRAM                             71-89

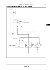
                 HEADLAMP HORIZONTAL ADJUSTMENT


























                                                                                                                     71
   2284   2285   2286   2287   2288   2289   2290   2291   2292   2293   2294