Page 2291 - Workshop Manual - Tunland (2017)
P. 2291

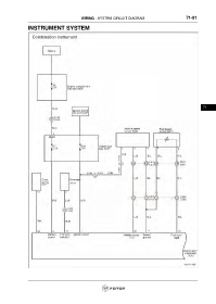
WIRING - SYSTEM CIRCUIT DIAGRAM                             71-91

                 INSTRUMENT SYSTEM


























                                                                                                                     71
   2286   2287   2288   2289   2290   2291   2292   2293   2294   2295   2296