Page 1611 - Foton Workshop Manual - Auman EST-M
P. 1611
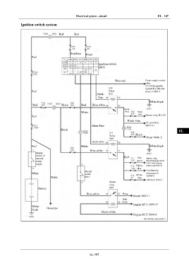
Electrical system –circuit EL - 187
Ignition switch system IN
Red Red
DI
EG
Red-blue Black
Red
TR
Ignition switch
B035
AX
Blue-red Power supply socket
relay FR
R13-85&cigarette
IG2 lighterG02-2&radio
Red Relay player A B43-3
Black- R15 ST
blue
White-black
Red Black Red Blue-white
BR
Black
White -blue Black-
blue
Red Blower relay R16-85
BW
Black-blue
AC controller
Black-blue B037-A1
Black EL
IG1
Relay Black
R10 Dryer F046-2
Black-white
Red White White-black
Blue-white
Master
switch of Red
manual Red- Washer relay
power green R06-85&engine ECU
supply F099-15& exhaust
Yellow brake relay R06-30
- blue
Neutral Combination
White switch White - instrument A
White F015 blue B014-10
Starter
relay
Battery R05
Blue-white Blue
Starter F027-1
Pink-
black
Engine ECU F099-57
White- Generator
black
Green-white
Engine ECU F099-9
EL-187

