Page 1293 - Workshop Manual - Aumark (BJ1051)
P. 1293

61-21
                                                   Circuit-System circuit diagram
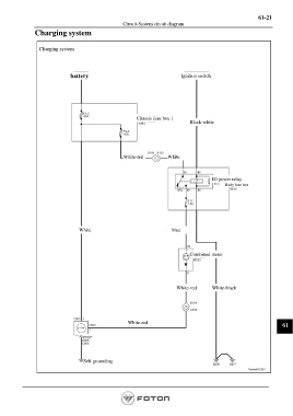
               Charging system



                 Charging system




                              battery                                      Ignition switch









                                                         Chassis fuse box 1
                                                                              Black-white







                                                   White-red         White



                                                                                       IG power relay
                                                                                             Body fuse box









                                 White                                 blue





                                                                              Combined meter






                                                                         White-red     White-black







                                                     White-red
                                                                                                                    61

                                 Alternator




                                   Self grounding






                                                                                                        Page 1293
   1288   1289   1290   1291   1292   1293   1294   1295   1296   1297   1298