Page 1565 - Foton Workshop Manual - Auman EST-M
P. 1565
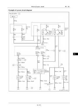
Electrical system –circuit EL - 141
Example of system circuit diagram IN
Fog light system
DI
Battery attery
B
EG
White
TR
Frame fuse
box Instrument
F101 fuse box
B100 AX
Front
Dipped fog
headlig
lamp
ht relay relay
Red Black R08 R09 FR
Black Green - blue
Red Black - ST
Yellow
Light combination
switch
B034-5 BR
Green -
red
Front and rear fog lamp
power supply
Body BW
controller Yellow
- red
Rear fog Front fog
Rear fog lamp switch lamp switch
lamp signal signal signal EL
Red - Yellow Green - red
Red -
Red - Yellow Blue
Green - red
Red - Yellow
Light
Front fog combination Yellow -
lamp
Red - Yellow Red - Rear fog switch B034 Yellow - red red
Yellow lamp
Yellow
Left rear Right Right
fog light rear fog - red Left front front
H012 light fog light fog
B001
H011 lamp
B072
White - black White - black White - black
White - black
White - black
Combination instrument B
B015-11
EL-141

