Page 1589 - Foton Workshop Manual - Auman EST-M
P. 1589
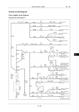
Electrical system –circuit EL - 165
IN
System circuit diagram
Power supply circuit diagram DI
System power distribution 1
EG
Black Black Black - Red Body controller
B061-11
TR
Black Black - Yellow Body controller B060-1
Black Pink Combination instrument AX
A B014-2
Yellow
Left front step lamp
B002-2
FR
Black Yellow
Black Yellow Yellow Front dome
light D004-2
Yellow ST
Right front step lamp
B017-2
Black - Red Red
BR
Front fog
lamp relay
R09
Black - Red Red - Yellow - BW
Red Yellow red Left front fog lamp
B001-2& right front fog
Red Green - lamp B072-2
red Light combination EL
White switch B034-17 & body
controller B061-18
Red White
Dipped
headlight
relay R08 Left front position lamp
B004-8& right front
Red - position lamp B-070-8&
Red Green Green right rear position lamp
H012-4& right rear
Green - position lamp H011-4
Red blue Light combination switch
A B034-5
Red -
High beam
Master relay blue Right front
switch of R14 combination light
manual Blue - Blue - B070-3
power Red yellow Blue - black
yellow
supply Left front combination
B004-3 & Combination
instrument B B015-18
White Black- Red- white
white Light combination switch
B034-3&6
Red
Battery Low beam black Right front combination
Red-
relay
R12
light B070-2&6
Green - Red - Left front combination
Red red yellow B004-2&6 &
White - Combination instrument
black Starter A B014-26
F048-1 Red Red - green Light combination switch
A B034-4
EL-165

