Page 1590 - Foton Workshop Manual - Auman EST-M
P. 1590
EL - 166 Electrical system –circuit
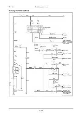
IN System power distribution 2
Red Red Red
DI
EG
Red Red-blue Black
TR
Ignition switch
B035
AX
Black-blue IG2 relay
FR
White Black-yellow IG1 relay
White Blue-red Power supply socket
ST Relay R13-85&cigarette
lighter C002-2&radio
player A B43-4
Starter relay
White R05
BR Neutral switch
White F015
Blue-white Blue
Starter F027-1
Red
BW Black Pink-black
Engine ECU F099-57
EL Green-white
Engine ECU F099-9
Red Wiper
relay
R07 Blue -
Black Blue yellow
Red Body controller
B061-9
Master Black Blue
switch of
manual
power
supply Blue - red
Windshield wiper
motor B080-4&vehicle
White body controller B060-6
Red Red
Black Wiper high
and low
speed relay
R01
Yellow -
black
Wiper motor B080-1
Battery
Blue-white
Wiper motor B080-2
White- Generator Blue Blue Blue-red Windshield wiper
black combination switch
B030-5&vehicle body
controller B061-4
EL-166

