Page 1597 - Foton Workshop Manual - Auman EST-M
P. 1597
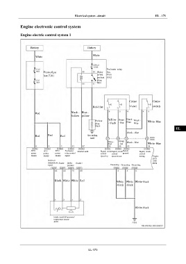
Electrical system –circuit EL - 173
IN
Engine electronic control system
Engine electric control system 1 DI
Battery Battery EG
White
White
TR
Pre-heater relay
Frame fuse Relay box AX
box F101 of the F100
preheat F102
plug
R01 FR
ST
Cruise Cruise
Red-blue +/-swi switch BR
tch B040
Red Black - Blue -
Yellow yellow
BW
Yellow Green Black -
Preheat Blue Black - White- blue
plug - black - blue Blue
F019
EL
Black - Blue
Red Red Red Grounding
itself
Green
Yellow - Black - Blue
black - red White- blue
ECU ECU ECU Pre-heater Internal earth Signal, cruise Signal, cruise Switch Signal, cruise
power power power relay control control control ground control
supply supply supply signal speed-up speed-down setting Engine
ECU
Intake air A001
temperature Sensor - Intake Sensor + F099
signal pressure Grounding Grounding Grounding
Black White White Red White White White-black
-black -black
White-black
Intake manifold pressure/
temperature sensor
A009
EL-173

