Page 1598 - Foton Workshop Manual - Auman EST-M
P. 1598
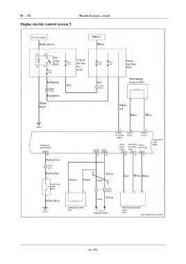
EL - 174 Electrical system –circuit
IN Engine electric control system 2
DI IG1 power supply Battery
Black-yellow White
EG
IG1
TR Instrum
relay Frame
R10 ent fuse fuse box
box F101
AX B100
Terminating
FR Red-green Red resistor A013
Red
ST
Red-green
White-
BR black White-
red
Black White
BW
EL
IG1 power
supply
Engine ECU
A001
Sensor F099
Hand brake Atmospher Sensor
switch signal power ic pressure grounding
supply signal
Red-yellow
Red-yellow Yellow
Red White Black
Yellow Green Green
Hand brake
switch
B075
Yellow
Green
White-black
Terminating resistor Environmental pressure
F021 sensor
Diagnostic system A004
EL-174

