Page 1665 - Foton Workshop Manual - Auman EST-M
P. 1665
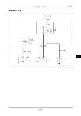
Electrical system –circuit EL - 241
Preheating system IN
Battery DI
White
EG
TR
Pre-heater
relay box
Pre-hea F100
ter F102
relay AX
R01
FR
Coolant
temperature ST
sensor
A003
Black - Blue -
Yellow yellow BR
Red - Blue
White- Black BW
yellow
EL
Coolant Sensor Preheating Sensor Pre-heater
temperatu grounding control ground Engine F019
re signal signals ECU
EL-241

