Page 1321 - Workshop Manual - Aumark (BJ1051)
P. 1321
61-49
Circuit-System circuit diagram
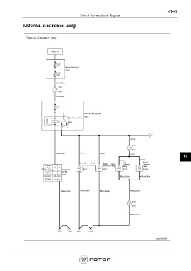
External clearance lamp
External clearance lamp
Battery
Chassis fuse box 1
White-Blue
White-Blue
Vehicle body fuse box
Small lamp relay
Green
Green-Blue Green Green Green
61
Green
Green
Left front Right front Left Right
combined lamp clearance clearance
Terminal combined lamp lamp lamp
Switch
(position) Combined
switch
Small lamp White-Black White-Black
Big lamp
White-Black White-Black White-Black White-Black
White-Black
Page 1321

