Page 1622 - Foton Workshop Manual - Auman EST-M
P. 1622
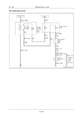
EL - 198 Electrical system –circuit
IN Reversing lamp system
DI Ignition switch Battery
IG1
Black - White White
EG
TR IG1 Frame fuse box
relay Instrum F101
R10 ent fuse
box
AX B100
Red - White
Red
FR
Red - Green Red Red -
Green Reverse lamp
switch
ST J003
BR
Green - red
White - black
BW Green - red
Green - red Green - red
EL Left rear Right rear
reverse lamp reverse
H012 lamp
H011
White - black White - black
EL-198

