Page 1624 - Foton Workshop Manual - Auman EST-M
P. 1624
EL - 200 Electrical system –circuit
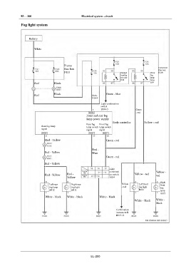
IN Fog light system
DI Battery
EG White
TR
Frame Instrument
fuse box fuse box
AX F101 Dipped Front B100
headlig fog
ht relay lamp
relay
R08
Red Black R09
FR
Red Black Black- Green - blue
ST
Yellow
Light combination
switch
BR B034-5 Green
- red
Front and rear fog
lamp power supply
BW
Body controller Yellow - red
Rear fog Front fog
Rear fog lamp lamp switch lamp switch
signal signal signal
EL
Red - Yellow Green - red
Red -
Red - Yellow Blue
Green - red
Red - Yellow
Light
Front fog combinati Yellow -
lamp
Red - Yellow Red - Rear fog on switch Yellow - red red
Yellow lamp B034
Right
Left rear Right rear Yellow Left front front
fog lamp fog light - red fog light fog
H012 H011 B001
lamp
B072
White - black White - black White - black
White - black White -
black
Combination
instrument B
B015-11
EL-200

