Page 1650 - Foton Workshop Manual - Auman EST-M
P. 1650
EL - 226 Electrical system –circuit
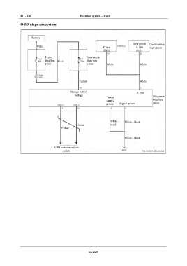
IN OBD diagnosis system
DI Battery
Instrument
White Combination
EG K line K line instrument
Frame Instrument
TR fuse box Black fuse box
F101 B100 White White
AX
Yellow White
FR
Storage battery K line
ST voltage
Power Diagnosis
supply interface
ground Signal ground B018
BR
BW
White - White - black
black
Green
Yellow
EL
White - black
CAN communication
system
EL-226

