Page 1647 - Foton Workshop Manual - Auman EST-M
P. 1647
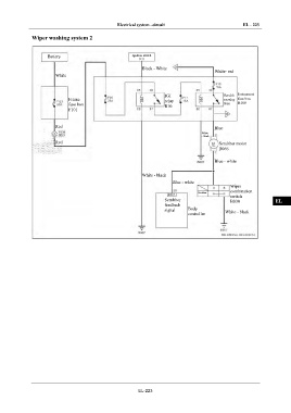
Electrical system –circuit EL - 223
Wiper washing system 2 IN
Battery Ignition switch DI
IG1
Black - White
White- red
White EG
TR
Instrument
IG1 Scrubb
Frame relay er relay fuse box
fuse box R10 R06 B100
F101 AX
Red Blue FR
White
- black
Red Scrubber motor
B066 ST
Blue - white
BR
White - black
Blue - white BW
Wiper
combination
Scrubber
switch
Scrubber B030 EL
feedback
signal Body
controller White - black
EL-223

